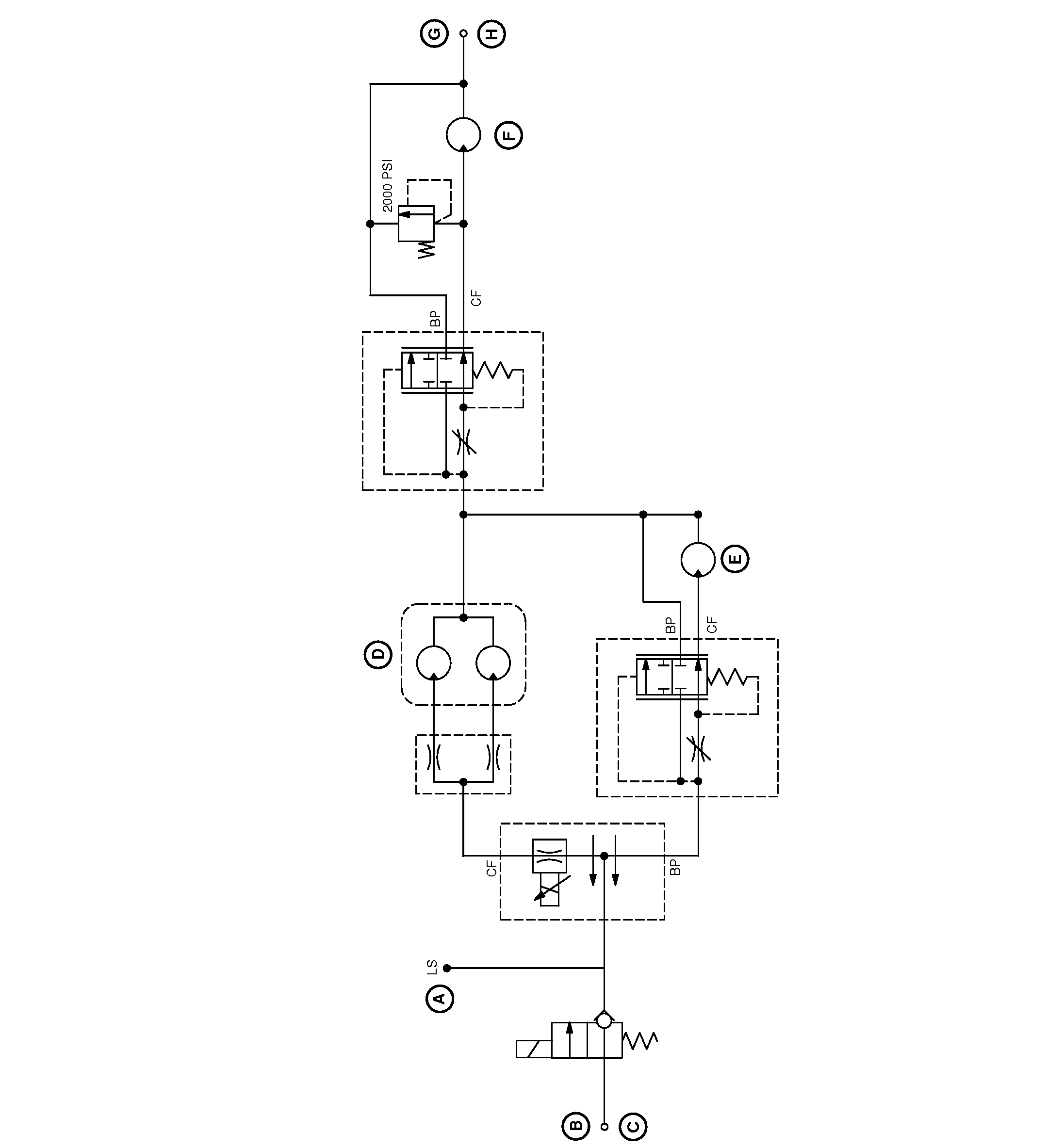
Hydraulic Schematic

N103538
N103538-UN-30APR13

A - To Combo Valve “AL” Port

B - Pressure (33 GPM)

C - To Combo Valve “BT” Port

D - Spinner

E - Second Product Bin Conveyor

F - Conveyor

G - Return

H - To Hose Barb On Filter


CS12167,000036D-19-20130506