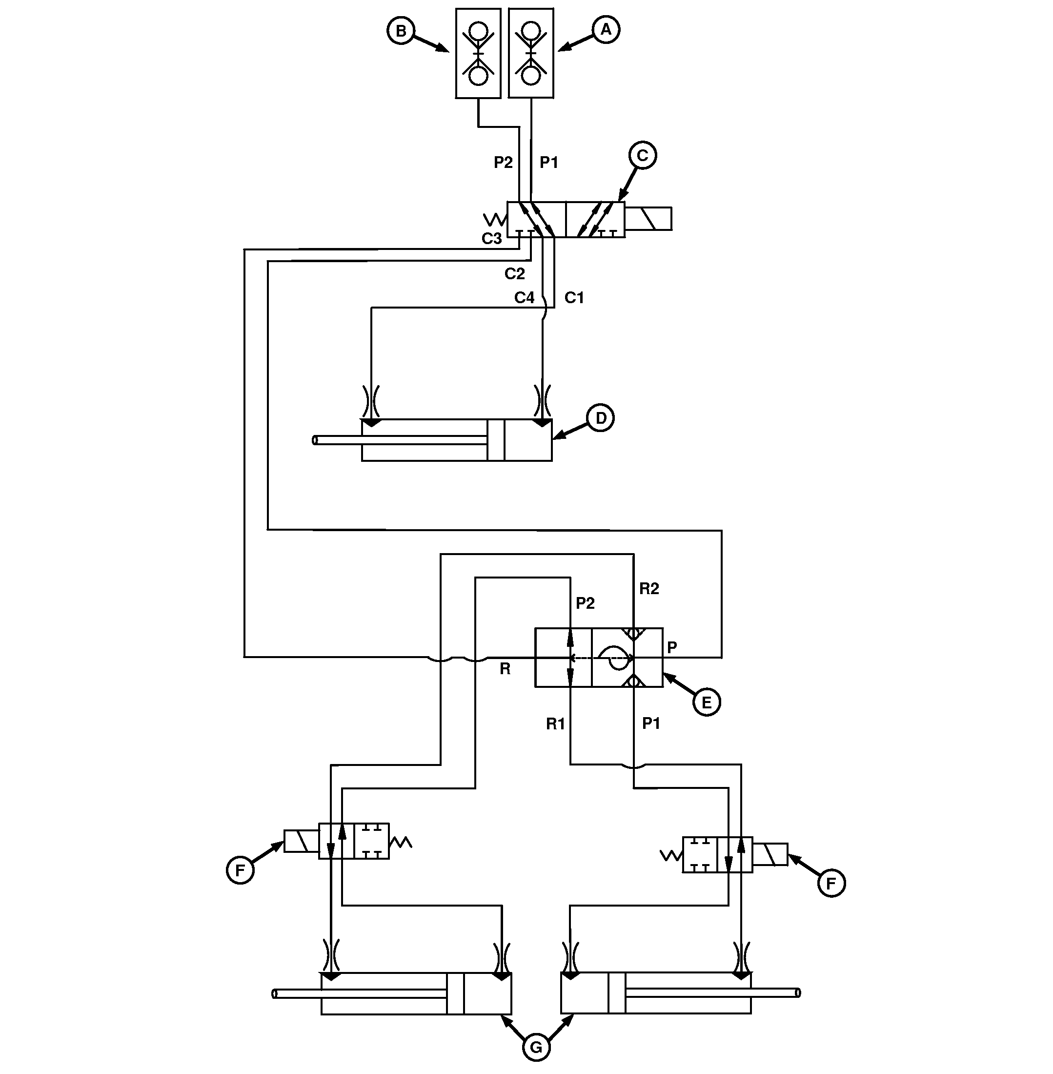
Track Marker and Wing Fold Hydraulic Diagram—4 m (13 ft)
Drill

A90471-UN-18MAY16
A - SCV Coupler (Raise)
B - SCV Coupler (Lower)
C - LC Valve
D - Rear Fold Cylinder
E - Sequence Valve for Track Marker
F - Solenoid Valves
G - Track Marker Cylinders
|
|
BB83525,000035F-19-20160516
|
|