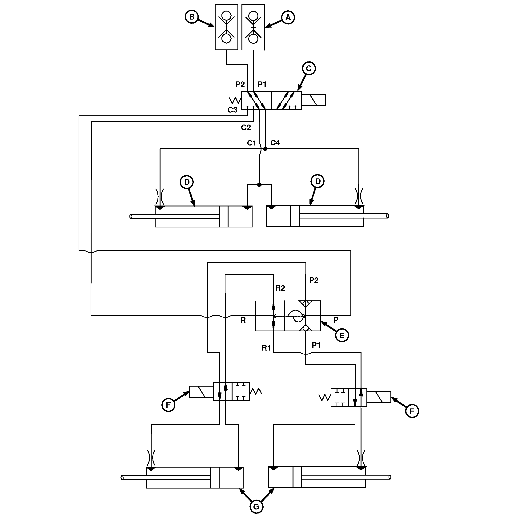
Track Marker and Wing Fold Hydraulic Diagram—6 m (20 ft)
Drill

A90472-UN-16MAY16
A - SCV Coupler (Lower)
B - SCV Coupler (Raise)
C - LC Valve
D - Fold Cylinders
E - Sequence Valve for Track Marker
F - Solenoid Valves
G - Track Marker Cylinders
|
|
BB83525,0000360-19-20160516
|
|