Foam Marker Operation

N50945

NXH8,M68425,FM1 -19-11JAN99-1/2



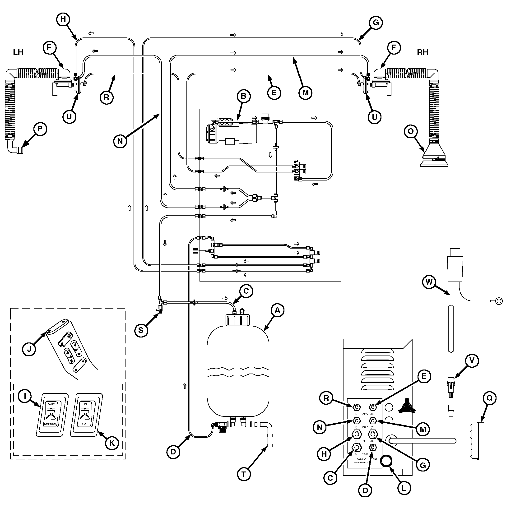
A-Tank
B-Compressor
C-Air Hose
D-Liquid Hose
E-Air shut-off Hose (To right-hand Shut-off Valve)
F-Foam Mixing Head
G-Air Hose (To Right-hand Foamer)


H-Air Hose (To Left-hand Foamer)
I-Switch (Foam Marker Control)
J-Switch (Right/Left/Off)
K-Switch ("Hi/Lo")
L-Knob (Fluid-flow Control)
M-Liquid Hose (Right-hand Foamer)


N-Liquid Hose (Left-hand Foamer)
O-Collector
P-Streamer (Optional)
Q-Wire Harness
R-Air shut-off Hose (To Left-hand Shut-off Valve)


S-Vent Valve
T-Fill Port
U-Shut-off Valve
V-25 amp Fuse
W- Wire Harness (Main Power)

The 136 L (35 gallon) foam marker system consists of a tank, power unit, a switch in the hydro lever, two switches in the right-hand console, two foam mixing heads, and two air shut-off valves, two collectors or streamers and interconnecting wire harnesses and hoses.

A filler cap is located at the top of the tank (A) for adding foam concentrate and water. Inlet and outlet ports are provided at the top and bottom of the tank respectively. Pressurized air flows through hose (C) to tank inlet fitting that pressurizes tank. Hose (D) is connected to tank outlet fitting to carry pressurized foam solution from tank to solenoid operated valves located in power unit.

Vent valve (S) relieves pressure in tank when filling tank with water through fill port (T). Valve should be open when filling tank and closed when finished.

The power unit box contains a 12-volt motor driven rotary vane compressor with air inlet filter and carbon outlet filter, right-hand and left-hand air shutoff valves, a high/low foam rate valve, an anti-siphon valve, an externally adjustable fluid flow control valve and interconnecting wiring and tubing. There is a 25-amp fuse (V) in the main power wire harness (W).

The foam marker control switch (I) has three positions: auto operation, manual operation and off. When switch is in manual position, the operator controls which side the marker is operating. When switch is in automatic position, the foam marker automatically switches from one side to the other when the solution spray master switch is turned on and off.

Switch (J) on hydro lever is a three-function switch used to select right-hand or left-hand foam markers. Foam marker system is off when center switch is pushed.

High/Low foam switch (K) is used to choose between either a high flow rate or a lower adjustable flow rate. When the high/low foam switch is in the low position, the foam output is adjustable from fluid-flow control knob (L) on the foamer power unit. Turning the rate control knob clockwise decreases the amount of foam in low position. Turning it counterclockwise increase foam rate. While in the low rate mode, the foam rate can be adjusted from zero foam output to maximum output. With switch in high position, foam liquid bypasses the fluid control valve and supplies maximum fluid flow.

The compressor provides pressurized air directly to the foam solution tank through hose (C) and to the foam heads (F) through hoses (G) and (H).

Pressurized air from hoses (E) and (R) pushes against a diaphragm inside the shut-off valve (U), closing off the flow of fluid and air to the foam mixing head (F). Pushing down on right-hand side of switch (J) on hydro lever cuts off air to the right-hand hose (E), thereby allowing air and fluid to mix and create foam for right-hand side. Pushing down on left-hand side of switch (J) on hydro lever cuts off air to left-hand hose (R).

NXH8,M68425,FM1 -19-11JAN99-2/2