Engine Wiring Diagram Above 130 kW

RG18348-UN-12MAY10
Diagram 1
B5103 - Exhaust Gas Recirculation Flow Sensor
Y5400 - Exhaust Gas Recirculation Valve
Y5401 - Air Throttle Actuator
B5100 - Fuel Rail Pressure Sensor
B5600 - Water-in-fuel sensor
A circled - Focus 21 6.8 L 4 Valve Engine Control Unit
A5501 - Engine Control Unit Connection 1
A5502 - Engine Control Unit Connection 2
X5000 - Fuel Injector Harness Connector
B circled - Single Turbocharger Only
B5500 - Intake Air Sensor
X5012 - Turbocharger Harness Interconnect
C circled - See Diagram 2
5051 - Exhaust Gas Recirculation Flow Pressure Signal
5466 - 5 Volt Sensor Supply #3 Positive
5444 - 5 Volt Sensor Supply #3 Return
5425 - Exhaust Gas Recirculation Valve Position Signal
5423 - Exhaust Gas Recirculation Valve PWM Drive #2
5421 - Exhaust Gas Recirculation Valve PWM Drive #1
5509 - Air Throttle Actuator Signal
5013 - Air Throttle Actuator PWM Drive #1
5011 - Air Throttle Actuator PWM Drive #2
5475 - Fuel Rail Pressure Sensor Signal
5946 - 5 Volt Sensor Supply #1 Positive
5427 - 5 Volt Sensor Supply #1B Return
5459 - 5 Volt Sensor Supply #2B Return
5453 - Water-in-Fuel Signal
5497 - Injector #4 Inject Pulse
5494 - Injector #2 Inject Pulse
5495 - Injector #3 Inject Pulse
5493 - Injector #1 Inject Pulse
5498 - Injector #5 Inject Pulse
5499 - Injector #6 Inject Pulse
5496 - Injector #4, #5, #6 Power
5491 - Injector #1, #2, #3 Power
5410 - Wiring Shield

RG18349-UN-12MAY10
Diagram 2
Y5002 - Suction Control Valve
B5302 - Camshaft Position Sensor
B5301 - Crankshaft Position Sensor
B5208 - Engine Coolant Temperature Sensor
X5010 - High Pressure Fuel Interconnect
B5209 - Fuel Temperature Sensor
B5207 - Exhaust Gas Recirculation Temperature Sensor
B5205 - Charge Air Cooler outlet Temperature Sensor
B5206 - Manifold Air Temperature Sensor
A circled - Focus 21 6.8 L 4 Valve Engine Control Unit
A5501 - Electronic Control Unit Connection 1
A5502 - Electronic Control Unit Connection 2
B circled - See Diagram 1
C circled - Dual Turbocharger Only
B5200 - Fixed Turbocharger Compressor Outlet Temperature
Sensor
B5500 - Intake Air Sensor
X5014 - Turbocharger Harness Interconnect
D circled - See Diagram 3
5419 - Suction Control Valve Low Drive
5424 - Suction Control Valve High Drive
5443 - Camshaft Position Return
5445 - Camshaft Position Signal
5447 - Crankshaft Position Signal
5448 - Crankshaft Position Return
5461 - Engine Coolant Temp Signal
5479 - 5 Volt Sensor Supply #1A Return
5428 - Fuel Temperature Signal
5463 - Exhaust Gas Recirculation Temperature Signal
5455 - Charge Air Cooler Outlet Temperature Signal
5456 - Manifold Air Temperature Signal
5774 - 5 Volt Sensor Supply #6A Return
5775 - 5 Volt Sensor Supply #7B Return
5411 - Fixed Turbocharger Compressor Outlet Temperature
Signal
5004 - Sensor Supply Return
5008 - 10 Volt Supply #9B

RG18350-UN-12MAY10
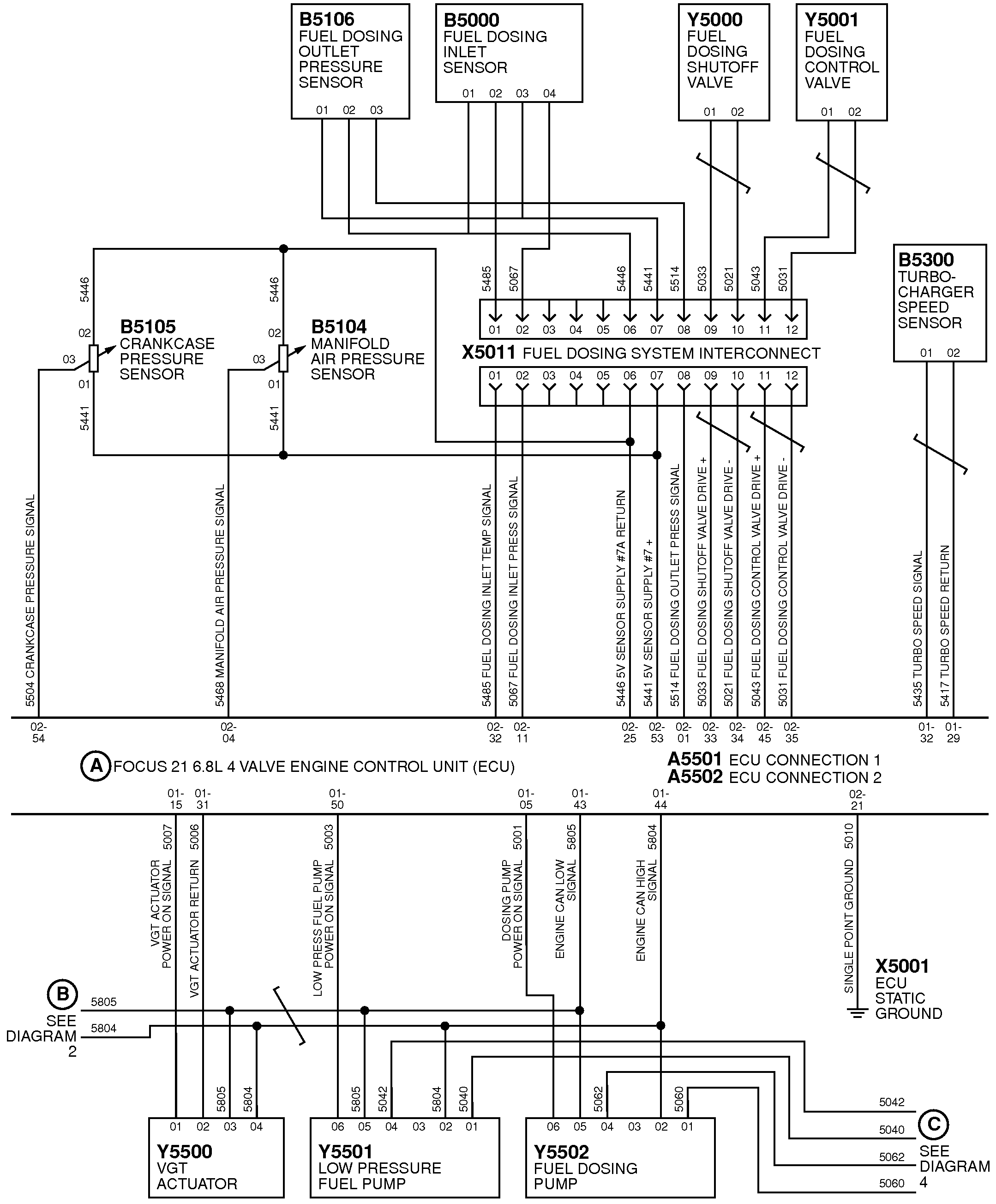
Diagram 3
B5106 - Fuel Dosing Pressure Sensor
B5000 - Fuel Dosing Inlet Sensor
Y5000 - Fuel Dosing Shutoff Valve
Y5001 - Fuel Dosing Control Valve
B5105 - Crankcase Pressure Sensor
B5104 - Manifold Air Pressure Sensor
X5011 - Fuel Dosing System Interconnect
B5300 - Turbocharger Speed Sensor
A circled - Focus 21 6.8 L 4 Valve Engine Control Unit
A5501 - Engine Control Unit Connection 1
A5502 - Engine Control Unit Connection 2
B circled - See Diagram 2
Y5500 - Variable Turbocharger Actuator
Y5501 - Low Pressure Fuel Pump
Y5502 - Fuel Dosing Pump
X5001 - Electronic Control Unit Static Ground
C circled - See Diagram 4
5504 - Crankshaft Pressure Signal
5468 - Manifold Air Pressure Signal
5485 - Fuel Dosing Inlet Temperature Signal
5067 - Fuel Dosing Inlet Pressure Signal
5446 - 5 Volt Sensor Supply #7A Return
5441 - 5 Volt Sensor Supply #7 Positive
5514 - Fuel Dosing Outlet Pressure Signal
5033 - Fuel Dosing Shutoff Valve Drive Positive
5021 - Fuel Dosing Shutoff Valve Drive Negative
5043 - Fuel Dosing Control Valve Drive Positive
5031 - Fuel Dosing Control Valve Drive Negative
5435 - Turbocharger Speed Signal
5417 - Turbocharger Speed Return
5007 - Variable Geometry Turbocharger Actuator Power
On Signal
5006 - Variable Geometry Turbocharger Actuator Return
5003 - Low Pressure Fuel Pump Power On Signal
5001 - Dosing Pump Power On Signal
5805 - Engine CAN Low Signal
5804 - Engine CAN High Signal
5010 - Single Point Ground

RG18351-UN-12MAY10
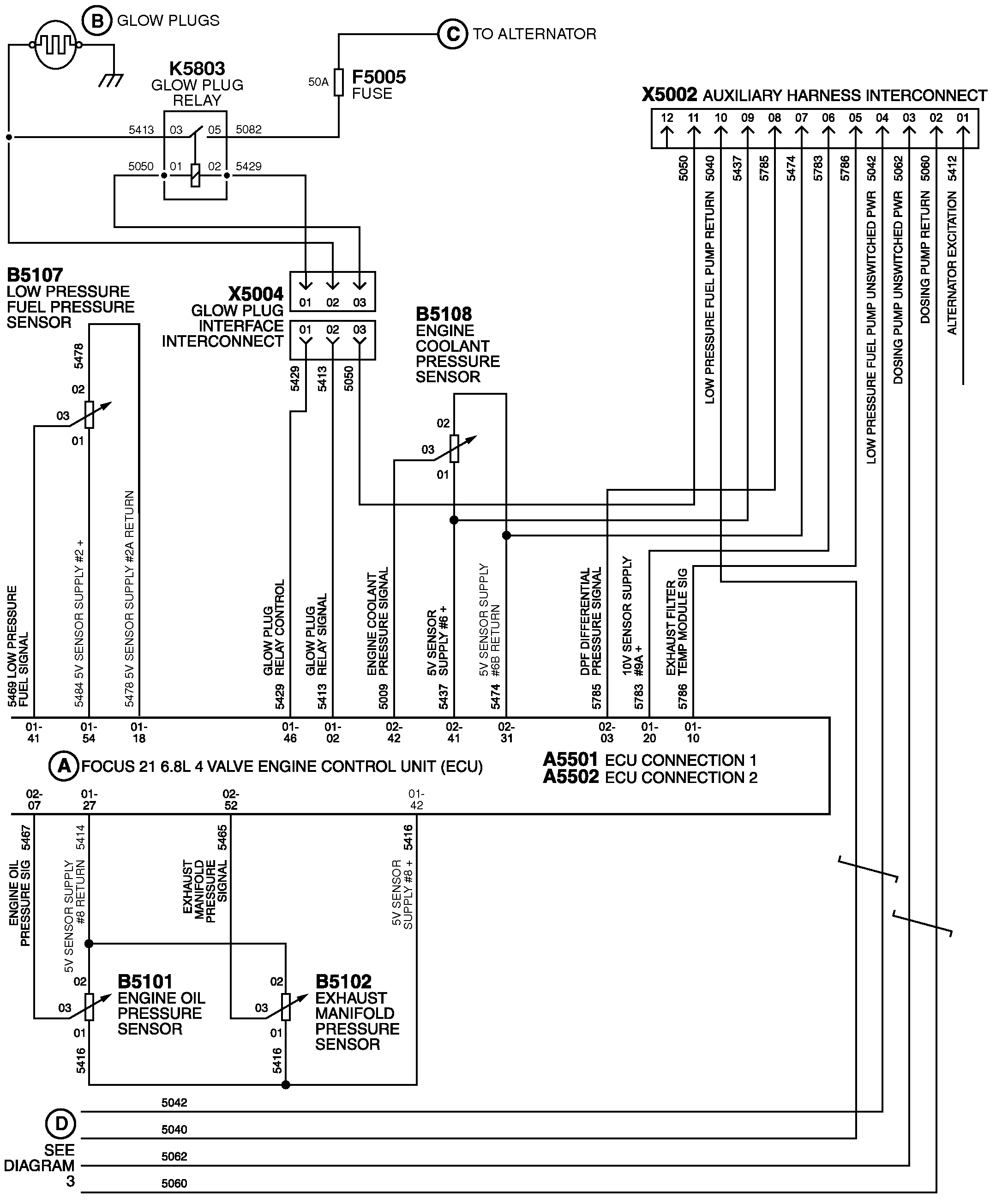
Diagram 4
B circled - Glow Plugs
C circled - To Alternator
K5803 - Glow Plug Relay
F5005 - Fuse
X5002 - Auxiliary Harness Interconnect
B5107 - Low Pressure Fuel Pressure Sensor
X5004 - Glow Plug Interface Interconnect
B5108 - Engine Coolant Pressure Sensor
A circled - Focus 21 6.8 L 4 Valve Engine Control Unit
A5501 - Engine Control Unit Connection 1
A5502 - Engine Control Unit Connection 2
B5101 - Engine Oil Pressure Sensor
B5102 - Exhaust Manifold Pressure Sensor
D circled - See Diagram 3
5040 - Low Pressure Fuel Pump Return
5042 - Low Pressure Fuel Pump Unswitched Power
5062 - Dosing Pump Unswitched Power
5060 - Dosing Pump Return
5412 - Alternator Excitation
5469 - Low Pressure Fuel Signal
5484 - 5 Volt Sensor Supply #2 Positive
5478 - 5 Volt Sensor Supply #2A Return
5429 - Glow Plug Relay Control
5413 - Glow Plug Relay Signal
5009 - Engine Coolant Pressure Signal
5437 - 5 Volt Sensor Supply #6 Positive
5474 - 5 Volt Sensor Supply #6B Return
5785 - DPF Differential Pressure Signal
5783 - 10 Volt Sensor Supply #9A Positive
5786 - Exhaust Filter Temperature Module Signal
5467 - Engine Oil Pressure Signal
5414 - 5 Volt Sensor Supply #8 Return
5465 - Exhaust Manifold Pressure Signal
5416 - 5 Volt Sensor Supply #8 Positive

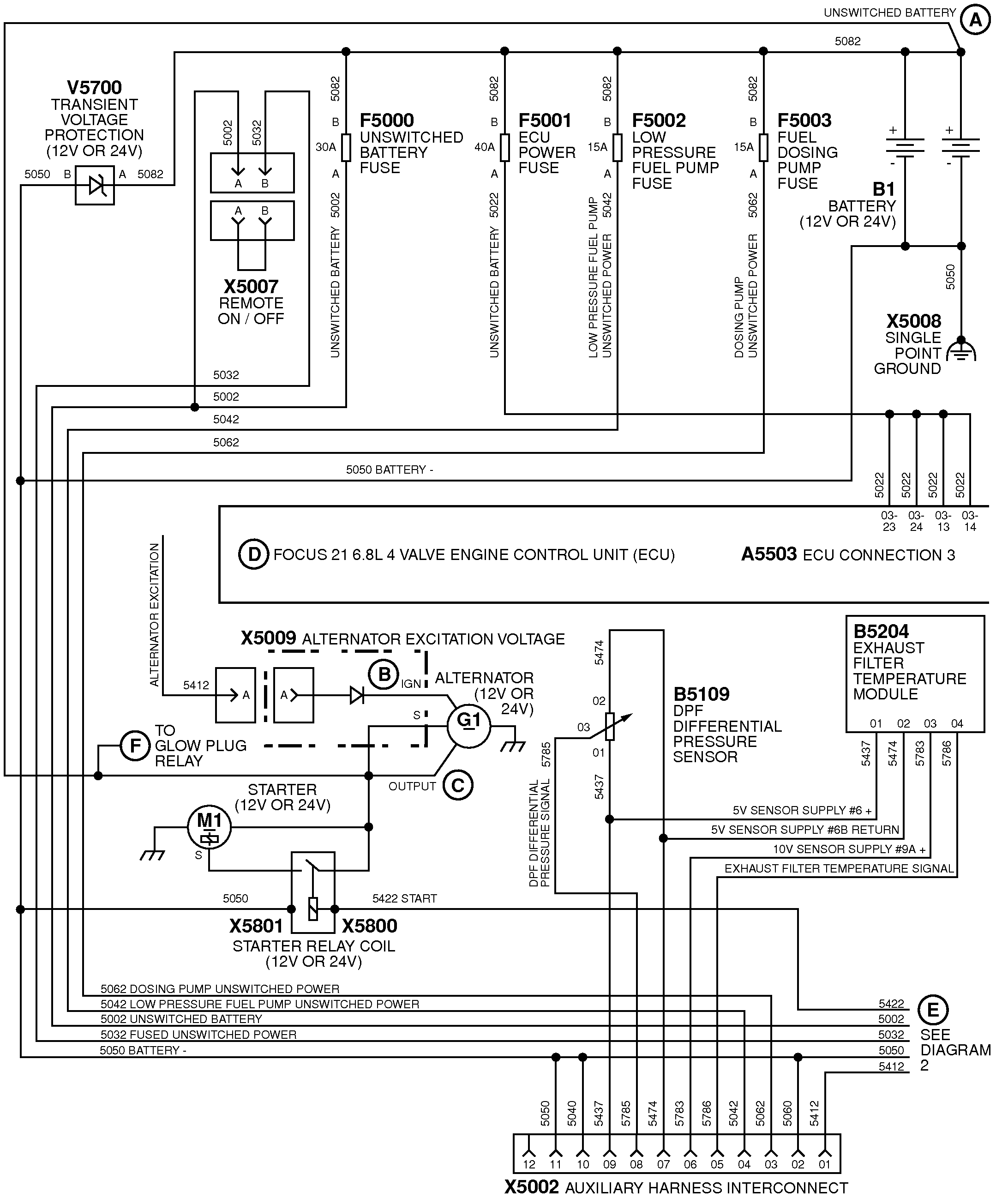
RG18342-UN-21MAY10
Diagram 5
V5700 - Transient Voltage Protection - 12 Volt or 24
Volt
X5007 - Remote ON / OFF
F5000 - Unswitched Battery Fuse
F5001 - Engine Control Unit Power Fuse
F5002 - Low Pressure Fuel Pump Fuse
F5003 - Fuel Dosing Pump Fuse
B1 - Battery - 12 Volt or 24 Volt
X5008 - Single Point Ground
D circled - Focus 21 6.8 L 4 Valve Engine Control Unit
A5503 - Engine Control Unit Connection 3
X5009 - Alternator Excitation Voltage
B circled - Ignition
G1 circled - Alternator - 12 Volt or 24 Volt
C circled - Output
F circled - To Glow Plug Relay
M1 circled - Starter - 12 Volt or 24 Volt
X5801 - Starter Relay Coil - 12 Volt or 24 Volt
X5800 - Starter Relay Coil - 12 Volt or 24 Volt
B5109 - DPF Differential Pressure Sensor
B5204 - Exhaust Filter Temperature Module
E circled - See Diagram 2
X5002 - Auxiliary Harness Interconnect
A circled - Unswitched Battery
5050 - Battery
5062 - Dosing Pump Unswitched Power
5042 - Low Pressure Fuel Pump Unswitched Power
5002 - Unswitched Battery
5032 - Fused Unswitched Power
5022 - Unswitched Battery
5412 - Alternator Excitation
5437 - 5 Volt Sensor Supply #6 Positive
5474 - 5 Volt Sensor Supply #6B Return
5783 - 10 Volt Sensor Supply #9A Positive
5786 - Exhaust Filter Temperature Module Signal

RG18343-UN-21MAY10
Diagram 6
Y5005 - Variable Speed Fan
A circled - Focus 21 6.8 L 4 Valve Engine Control Unit
A5503 - Engine Control Unit Connection 3
X5020 - Auxiliary Connector
B circled - See Diagram 1
C circled - See Diagram 3
5019 - Variable Fan Speed Signal
5814 - 5 Volt Sensor Supply #4 Return
5050 - Battery Negative
5018 - Variable Fan Speed Clutch Control
5616 - 5 Volt Sensor Supply #4 Positive
5911 - 5 Volt Sensor Supply #5 Positive
5012 - Key On
5714 - 5 Volt Sensor Supply #5 Return
5971 - Cruise Cancel / Resume
5954 - Cruise On
5913 - Secondary Analog Throttle
5027 - PTO Speed
5039 - Vehicle Speed
5939 - External Derate Switch
5941 - External Shutdown Switch
5917 - Cruise Remote
5948 - Loss of Coolant Switch
5436 - Spare Analog Input
5943 - Cruise Brake
5937 - Isochronous Governor
5036 - Spare Analog Input
5981 - PWM Throttle
5024 - Remote Throttle
5017 - Spare Analog Input
5015 - Spare Driver Positive
5473 - Stop Engine Lamp
5050 - Battery Negative
5422 - Start
5002 - Unswitched Battery
5032 - Fused Unswitched Power
5412 - Alternator Excitation

RG18344-UN-21MAY10
Diagram 7
X5022 - Regeneration Connector
X5005 - Diagnostic Connector
X5025 - JD Link Connector
R5601 - CAN Terminator
A circled - Focus 21 6.8 L 4 Valve Engine Control Unit
A5503 - Engine Control Unit Connection 3
X5021 - Control Panel Connector
B circled - See Diagram 2
X5000 - Fuel Injector Harness Connector
B circled - Single Turbocharger Only
B5500 - Intake Air Sensor
X5012 - Turbocharger Harness Interconnect
C circled - See Diagram 2
5041 - DPF Regeneration Inhibit / Abort Lamp
5047 - Spare Driver Positive
5037 - DPF Regeneration Inhibit / Abort
5038 - DPF Regeneration Request
5034 - Starter Relay Option
5029 - DPF Regeneration Request Lamp
5028 - Spare Driver Positive
5026 - DPF Regeneration Required Lamp
5025 - Exhaust Temperature High Lamp
5050 - Battery Negative
5002 - Unswitched Battery
5427 - 5 Volt Sensor Supply #1B Return
5044 - Wait To Start Lamp
5032 - Fused Unswitched Power
5814 - 5 Volt Sensor Supply #4 Return
5422 - Start
5020 - CAN Shield
5012 - Key On
5916 - Warning Lamp
5412 - Alternator Excitation
5439 - Tachometer
5915 - Primary Analog Throttle
5616 - 5 Volt Sensor Supply #4 Positive
5918 - Shutdown Override
5714 - 5 Volt Sensor Supply #5 Return
5947 - Multi-State Throttle
5714 - 5 Volt Sensor Supply #5 Return
5936 - Cruise Coast Bump Down
5905 - CAN High
5904 - CAN Low
5955 - Set Accelerator / Bump Up
5923 - Bump Enable
5012 - Key On
|
|
BK53208,0000369-19-20160229
|
|