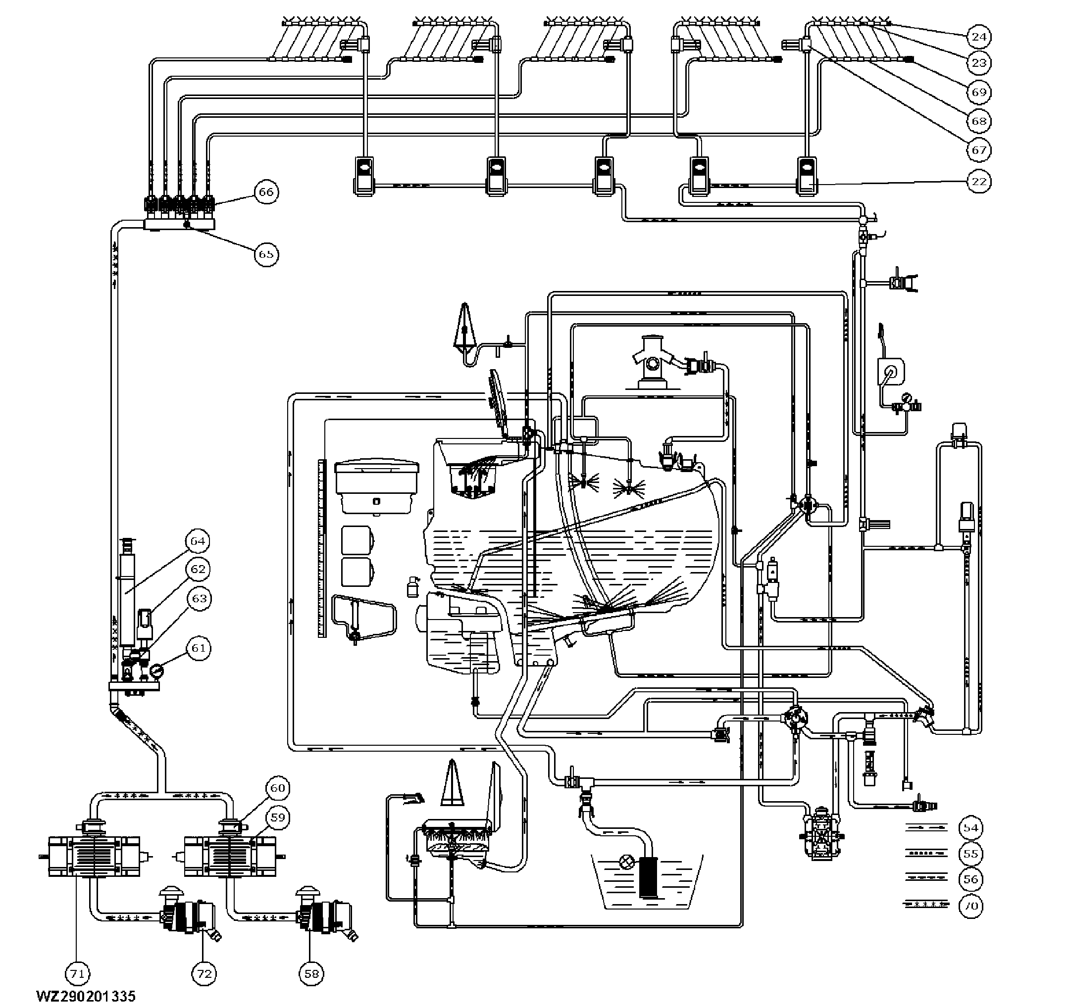
Functional Diagram of TwinFluid System with Single / Double Air Compressor

WZ290201335


23-Spray line
24-End cap with quick coupling
22-Section valves
54-Suction line
55-Return line
56-Pressure line


58-Air filter
59-Air compressor
60-Air pressure relief valve
61-Air pressure gauge
62-Electric air pressure regulator
63-Electrically operated by-pass valve (air)


64-Air discharge silencer
65-Air pressure sensor
66-Electric air section valves
67-Boom section filters
68-Air supply line
69-Drain tap air lines


70-Air pressure line
71-2nd air compressor
72-2nd air filter
73-Shut-off valve filling injector

WZ00085,0000334 -19-18MAY05-1/1